大气污染治理
水污染治理
工业除臭治理
环保运营
业绩案例

烟气脱硫系统

烟气脱硝系统

半干法系统

湿式脱硫加技术

烟气脱硫系统

1、石灰石-石膏法工艺介绍

工艺说明:

石灰石-石膏法脱硫具有反应速度快、脱硫效率高、设备运行可靠性高,吸收剂采用石灰石粉来源广泛,适应机组负荷变化范围大,系统运行安全稳定等优点,因此,湿法脱硫工艺在大型机组脱硫中被广泛采用。由于石灰石-石膏法脱硫技术成熟度高,且国家环保要求的不断提高,近两年来,中小型机组脱硫中也被广泛采用。

反应原理:

将石灰石粉加水制成浆液,作为吸收剂泵入吸收塔,与烟气中的二氧化硫进行反应,生成硫酸钙,最终结晶成石膏。

2、工艺流程图(图片来源于网络,如有侵权请立即联系删除)

 

11.png

烟气脱硝系统

SNCR技术

原理:将氨水(质量浓度20%%)通过雾化喷射系统直接喷入喷雾塔热风炉合适温度区域(850~1050℃),雾化后的氨与NOx(NO、NO2 等混合物)进行选择性非催化还原反应,将NOx转化成无污染的N2。当反应区温度过低时,反应效率会降低;当反应区温度过高时,氨会直接被氧化成N2和NO。喷氨后炉内发生的化学反应有:

4NO+4NH3+O2→4N2+6H2O

6NO+4NH3→5N2+6H2O

6NO2+8NH3→7N2+12H2O

2NO2+4NH3 +O2→ 3N2+6H2O

工艺流程图

22222.png

计量输送单元示意图

321.png 3333333333333.jpg

2、SCR技术

选择性催化剂还原(SCR)技术是在烟气中加入还原剂(最常用的是氨和氨水),在催化剂和合适的温度等条件下,还原剂与烟气中的氮氧化物(NOx)反应,而不与烟气中的氧进行氧化反应,生成无害的氮气和水。主要反应如下

4NO + 4NH3 + O2 → 4N2 + 6H2O

6NO + 4NH3 → 5N2 + 6H2O

6NO2 + 8NH3 → 7N2 + 12H2O

2NO2 + 4NH3 + O2 → 3N2 + 6H2O

在没有催化剂的情况下,上述化学反应只是在很窄的温度范围内(800~1250℃℃)进行。SCR技术采用催化剂,化作用使反应活化能降低,反应可在更低的温度条件(320~400℃℃)下进行。

SCR系统一般由氨或氨水的储存系统、氨与空气混合系统、氨气喷入系统、反应器系统、检测控制系统等组成。SCR脱硝反应器在锅炉尾部一般有三种不同的布置方式,高尘布置、低尘布置和尾部布置。

工艺流程图

444444444444.png

3、SNCR+SCR技术

SNCR(选择性非催化还原法)是把炉膛作为反应器,在炉膛温度850~910℃(氨水工艺)的狭窄范围内,在无催化剂的情况下,利用NH3或尿素等氨基还原剂可选择性的还原烟气中的NOX而基本不与O2发生作用。由于在SNCR脱硝系统中有过剩的NH3存在,利用SCR(选择性催化还原脱硝技术)在320~400℃时,过剩的NH3在催化剂的作用下将NOX还原成氮(N2)和水(H2O),从而达到脱硝的目的。

SNCR+SCR法具有以下特点:

(1)脱硝效果好,此技术可达90%以上的脱除率。

(2)还原剂易得。可采用液氨、氨水、尿素等。

(3)无二次污染。运行过程中没有任何固体和液体污染物产生,无二次污染。

(4)经济性好。SNCR+SCR法相结合,减少了昂贵的催化剂用量,其投资成本及运行成本降低。

5.png

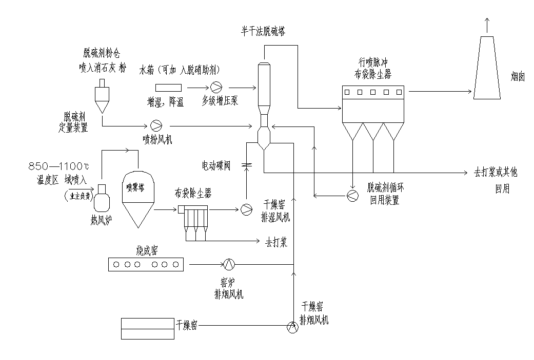
半干法系统

工艺介绍:

半干法技术是把石灰浆液直接喷入烟气,或把石灰粉和烟尘增湿混合后喷入烟道,生成亚硫酸钙、硫酸钙干粉和烟尘的混合物。

半干法脱硫技术是介于湿法和干法之间的一种脱硫方法其脱硫效率和脱硫剂利用率等参数也介于两者之间,该方法主要适用于中小锅炉的烟气治理。这种技术的特点是:投资少、运行费用低,脱硫率虽低于湿法脱硫技术,但仍可达到70%,并且腐蚀性小、占地面积少,工艺可靠,具有很好的发展前景。

   工艺图:

666.png

湿式脱硫加技术

案例列表

干法脱硫
广东昊晟脱硫除尘
坚美湿法工程
烟气净化(湿法)工程
脱硫废弃
废气(湿法)
废气(湿法)
铭盛
湿电绝缘箱
1 2 3 4 5